燃气熔盐炉
在使用温度达到350–500℃的高温状态下,有机类热载体(导热油)不能使用,需使用熔盐类热载体。


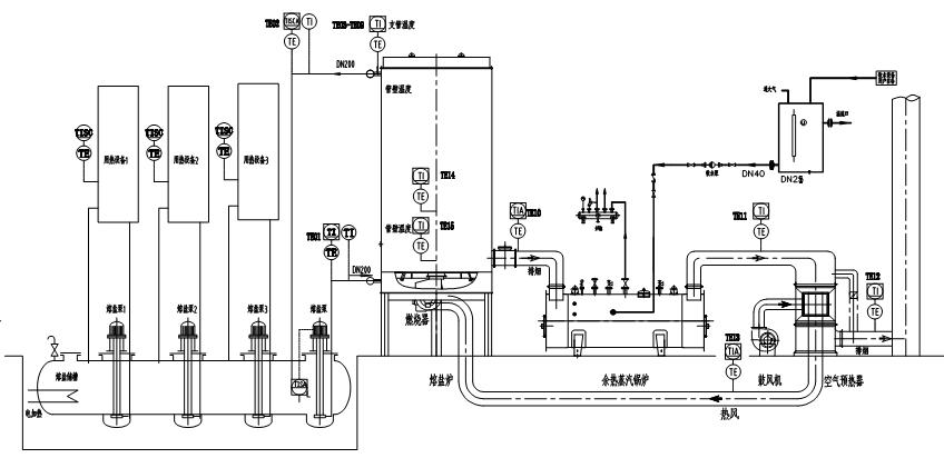
燃气熔盐炉工作原理:
燃气熔盐炉是以天然气为燃料,以导热介质(二元熔盐或三元熔盐)为热载体,《导热介质(熔盐)在熔盐槽内预先通过电加热器加热到熔点为142℃以上,使导热介质(熔盐)变为液体》,利用高温熔盐泵产生的动力强制液相循环,将导热介质(熔盐)输送到燃气熔盐加热炉的盘管中加热,加热到需要的温度后返回到化盐槽内,熔盐经各用热设备的熔盐泵输送至各用热设备,将热能传给用热设备,放热降温后自流回到化盐槽。此时熔盐槽内放热降温的熔盐再经熔盐主泵输送到熔盐加热炉的盘管中,加热到需要的温度后返回到化盐槽。熔盐罐内的熔盐始终在吸热与放热做功,周而复始。整个燃气熔盐炉系统主要由化盐循环系统、燃烧系统和供热系统等部分组成。
燃气熔盐炉应用:
常用介质工作温度为350-580℃,最高工作温度可达600℃。广泛应用在固碱蒸发浓缩、三聚氰胺制取、氢氧化铝溶出、废液废油高温再生等化工单位;也可应用在太阳能光热发电的储热单位,获取清洁可再生绿色能源——是太阳能光热利用的关键设备。

燃气熔盐炉规格型号,技术参数:

燃气熔盐炉型号规格30-400万大卡参数表
型号 参数 | RYY(Q)-350 (30) | RYY(Q)-700 (60) | RYY(Q)-960 (80) | RYY(Q)-1200 (100) | RYY(Q)-1400 (125) | RYY(Q)-2400 (200) | RYY(Q)-3500 (300) | RYY(Q)-4600 (400) | |
额定热功率 kW | 350 | 700 | 960 | 1200 | 1400 | 2400 | 3500 | 4600 | |
热效率 % | 70 | 70 | 70 | 70 | 70 | 70 | 75 | 75 | |
设计压力 MPa | 1 | 1 | 1 | 1.1 | 1.1 | 1.1 | 1.3 | 1.3 | |
最高介质温度 ℃ | 450 | 450 | 450 | 450 | 450 | 450 | 450 | 450 | |
炉内介质容量 m3 | 0.35 | 0.5 | 0.7 | 0.95 | 1.7 | 3 | 4.9 | 5 | |
循环量 m3 /h | 40 | 40 | 50 | 80 | 170 | 80 | 250 | 170 | |
配管联接口径 DN | 100 | 100 | 125 | 125 | 150 | 150 | 250 | 200 | |
系统装机容量 kW | 30 | 30 | 30 | 50 | 55 | 60 | 130 | 130 | |
外 形 尺 寸 | 直径 mm | Φ1710 | Φ1710 | Φ1910 | Φ2020 | Φ2400 | Φ2970 | Φ3250 | Φ3400 |
高 mm | 2600 | 3300 | 3600 | 4100 | 4000 | 6400 | 7000 | 8000 | |
设备总重量 kg | 3900 | 4350 | 5290 | 6360 | 8600 | 18410 | 25000 | 31000 | |
燃气熔盐炉型号规格600-2000万大卡参数表
型号 参数 | RYY(Q)-7000 (600) | RYY(Q)-8170 (700) | RYY(Q)-10500 (900) | RYY(Q)-12000 (1000) | RYY(Q)-14000 (1200) | RYY(Q)-15122 (1300) | RYY(Q)-17445 (1500) | RYY(Q)-23260 (2000) | |
额定热功率 kW | 7000 | 8170 | 10500 | 12000 | 14000 | 15122 | 17445 | 23260 | |
热效率 % | 75 | 75 | 75 | 75 | 75 | 75 | 75 | 75 | |
设计压力 MPa | 1.3 | 1.8 | 1.8 | 1.9 | 1.6 | 1.6 | 2.0 | 1.8 | |
最高介质温度 ℃ | 450 | 450 | 450 | 450 | 450 | 450 | 450 | 450 | |
炉内介质容量 m3 | 9.1 | 10.9 | 13 | 13 | 15 | 18 | 21 | 25 | |
循环量 m3 /h | 230 | 250 | 360 | 400 | 440 | 300 | 500 | 900 | |
配管联接口径 DN | 200 | 250 | 300 | 300 | 300 | 250 | 350 | 400 | |
系统装机容量 kW | 160 | 240 | 280 | 300 | 350 | 350 | 400 | 700 | |
外 形 尺 寸 | 直径 mm | Φ3650 | Φ3700 | Φ3950 | Φ4080 | Φ4080 | Φ4450 | Φ4520 | Φ4800 |
高 mm | 10340 | 11360 | 12050 | 11840 | 14500 | 14000 | 16000 | 16600 | |
设备总重量 kg | 47200 | 51800 | 65440 | 70000 | 91550 | 98320 | 108180 | 122080 | |
注:热效率指炉体热效率,配置余热回收装置后,系统热效率可大于90%以上。
燃气熔盐炉特点:
1. 低压高温,安全性强,与导热油相比在相同的压力下可获得更高的使用温度;
2. 供热温度稳定,能准确地进行负荷、温度调整;
3. 系统热效率高,普遍高于92%以上;
4. 运行控制和安全监测装备完备,有效降低运维成本;
5. 自动控制:机械化、全自动控制、比例调节、PLC可编程或DCS人机对话集成控制技术;
6. 熔盐炉因供热负荷和循环流量不同,大多采用二层或三层圆盘管形式,内圈盘管为辐射受热面,中圈盘管、外圈盘管为对流受热面,三层盘管并联运行,结构简单,使用方便。
7. 燃气熔盐炉为立式,占地面积少,炉管内熔盐可以靠自重排空,燃烧器分布在炉体的顶部或者在底部,筒体主材: 12Cr1MoVR, 管材:12Cr2MoG。
有业务需求,请咨询常州市亚洲必赢有限公司芮总,咨询电话:13815029577
