欢迎访问常州市亚洲必赢有限公司官网!

服务热线

13815029577

专注锅炉40年,常州市亚洲必赢有限公司,为用户创造价值

当前的位置:首页>>产品中心>>燃气熔盐炉
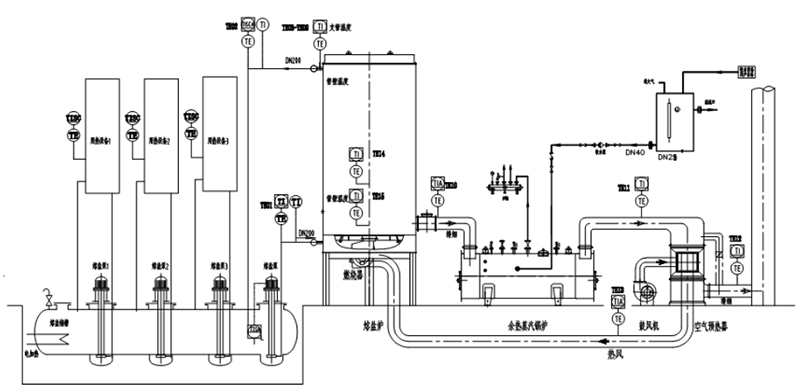
燃气熔盐炉工作原理
所属分类:燃气熔盐炉
关键词:燃气熔盐炉 | 燃气熔盐加热炉 | 熔盐炉 | 熔盐加热炉
产品描述:燃气熔盐炉工作原理燃气熔盐炉是以天然气为燃料,以导热介质(二元熔盐,三元熔盐)为热载体,《导热介质(熔盐)在熔盐槽内预先通过电加热器加热到熔点为142℃以上,使···
订购热线:13815029577

联系方式

CONTACT INFO

13815029577

邮箱:czjnguolu@163.com

地址:常州市新北区环保产业园环保八路1号

产品详情
product details

燃气熔盐炉工作原理

3.jpg

燃气熔盐炉是以天然气为燃料,以导热介质(二元熔盐,三元熔盐)为热载体,《导热介质(熔盐)在熔盐槽内预先通过电加热器加热到熔点为142℃以上,使导热介质(熔盐)变为液体》,利用高温熔盐泵产生的动力强制液相循环,将导热介质(熔盐)输送到燃气熔盐加热炉的盘管中加热,加热到需要的温度后返回到化盐槽内,熔盐经各用热设备的熔盐泵输送至各用热设备,将热能传给用热设备,放热降温后自流回到化盐槽。此时熔盐槽内放热降温的熔盐再经熔盐主泵输送到熔盐加热炉的盘管中,加热到需要的温度后返回到化盐槽。熔盐罐内的熔盐始终在吸热与放热做功,周而复始。

客户如有需求,请联系热能专业人士芮先生,联系电话:0519-82052399,并关注常州市亚洲必赢有限公司网站产品,网址www.czrsgl.com,www.czrfl.cn,www.rsdryl.com邮箱czjnguolu@163.com

常州市亚洲必赢有限公司

常州市亚洲必赢有限公司始终坚持“质量第一,用户至上,优质服务,信守合同”的宗旨,吸收国外先进技术和不断自主创新,致力于热载体炉行业,以追求“不断进步的技术,不断更新的产品为基础,精心研发,设计制造热载体工业自动化加热炉,为用户提供安全可靠,使用操作方便,高效节能和符合环保要求的工业自动化加热炉。

联系我们

联系人:芮亚平

手机:13815029577

邮箱:czjnguolu@163.com

邮箱:13815029577@163.com

网站:www.czrsgl.com

公司地址:常州市新北区环保产业园环保八路1号

返回顶部